

Описание и характеристики
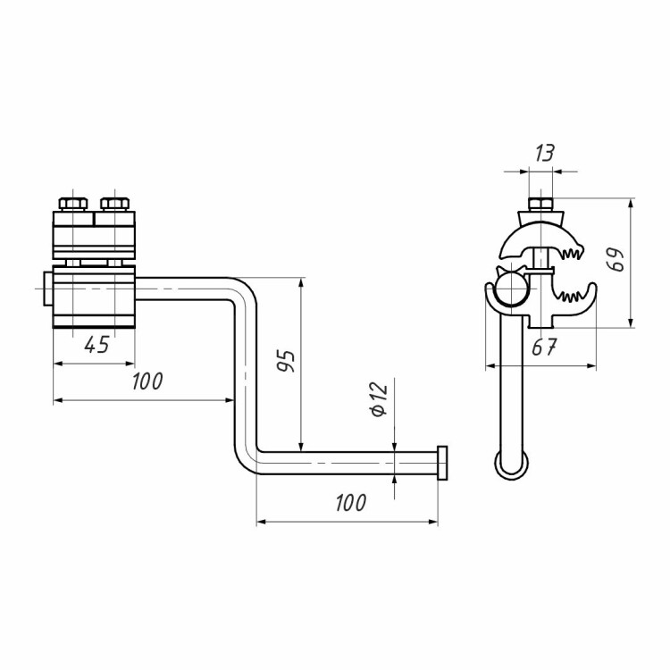
Используется на ВЛ с защищенными проводами для наложения защитного заземления. Предназначено для установки на провода СИП-3 на воздушных линиях электропередачи напряжением 6-35 кВ. Устройство адаптировано для подключения переносных штанг заземления. Состоит из прокалывающего зажима и рога, дважды сгибающегося под углом 90 градусов, с утолщением на конце. Корпус зажима выполнен из коррозионностойкого алюминиевого сплава. Конструкция рога исключает возможность соскальзывания с него переносной штанги заземления. При установке не требуется снятия изоляции с провода.
Бренд
НИЛЕД
Класс ETIM
EC002319
Сечение подключаемого проводника
35...150 мм?
Показать все характеристики